Двухвольтовые герметизированные свинцово-кислотные моноблоки DELTA серии STС изготовлены по технологии AGM с абсорбированным электролитом.
Благодаря технологическим особенностям аккумуляторы серии STС имеют низкое внутреннее сопротивление и высокую плотность энергии. Увеличение срока службы до 15 лет достигается за счет увеличения объема активной массы и использования особых составов при изготовлении пластин. Аккумуляторы DELTA серии STС соответствуют требованиям международного стандарта IEC896-2.
Конструкция батареи
| Компонент |
Полож. пластина |
Отриц. пластина |
Корпус |
Крышка |
Клапан |
Клеммы |
Сепаратор |
Электролит |
| Материал |
Диоксид свинца |
Свинец |
ABS |
ABS |
Каучук |
Медь |
Стекловолокно |
Серная кислота |
Технические характеристики
Номинальное напряжение | 2 В |
Срок службы | 15 лет |
| Номинальная емкость (25°С) |
10 часовой разряд (150 А; 1.80 В/эл)
| 1500 Ач |
5 часовой разряд (270 А; 1.75 В/эл) | 1350 Ач |
1 часовой разряд (900 А; 1.65 В/эл) | 900 Ач |
|
Саморазряд | 3% емкости в месяц при 20°С |
Внутреннее сопротивление полностью заряженной батареи (25°С) | 0.13 мОм |
|
Особенности
- Технология AGM позволяет рекомбинировать до 99% выделяемого газа;
- Нет ограничений на воздушные перевозки;
- Соответствие требованиям UL, IEC, Гост Р;
- Легированные кальцием свинцовые пластины обеспечивают низкий саморазряд, высокую конструктивную прочность решетки;
- Необслуживаемые. Не требует долива воды;
- Высокая плотность энергии;
- Корпус аккумулятора выполнен из пластика ABS,
не поддерживающего горение.
|
Рабочий диапазон температур |
Разряд | -20÷60 |
Заряд | -10÷60 |
Хранение | -20÷60 |
Макс. разрядный ток (25°С) | 4000 А (5с) |
| Циклический режим (2.35÷2.45 В/эл) |
Температурная компенсация | 5 мВ/°С |
| Буферный режим (2.25÷2.3 В/эл) |
Температурная компенсация | 3.3 мВ/°С |
Cферы применения
- Резервное питание станций сотовой и радиорелейной связи
- Системы связи и телекоммуникаций
- Источники бесперебойного питания
- Системы солнечной и ветроэнергетики
- Телефонные станции
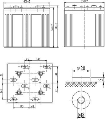
Корпус D 2V | Тип клемм под болт М8 |
|
|
|
Габариты (±1мм)

|
Разряд постоянным током, А (при 25°С) |
| В/эл-т | 5 мин | 10 мин | 15 мин | 30 мин | 45 мин | 1 ч | 3 ч | 5 ч | 10 ч |
| 1.60V | 4037 | 2724 | 2048 | 1500 | 1132 | 930 | 408 | 288 | 161 |
| 1.65V | 3828 | 2583 | 1950 | 1433 | 1087 | 900 | 395 | 282 | 159 |
| 1.70V | 3610 | 2436 | 1848 | 1365 | 1039 | 870 | 381 | 276 | 157 |
| 1.75V | 3386 | 2285 | 1745 | 1294 | 989 | 833 | 366 | 270 | 153 |
| 1.80V | 3158 | 2131 | 1640 | 1221 | 938 | 795 | 350 | 262 | 150 |
Разряд постоянной мощностью, Вт/эл-т (при 25°С)
|
| В/эл-т | 5 мин | 10 мин | 15 мин | 30 мин | 45 мин | 1 ч | 3 ч | 5 ч | 10 ч |
| 1.60V | 6624 | 4267 | 3451 | 2495 | 1990 | 1638 | 745 | 526 | 288 |
| 1.65V | 6267 | 4022 | 3266 | 2368 | 1899 | 1563 | 723 | 520 | 286 |
| 1.70V | 5887 | 3772 | 3077 | 2242 | 1804 | 1491 | 701 | 515 | 284 |
| 1.75V | 5422 | 3524 | 2887 | 2112 | 1705 | 1446 | 679 | 501 | 277 |
| 1.80V | 5113 | 3276 | 2695 | 1979 | 1609 | 1335 | 657 | 492 | 272 |
(Примечание) Приведенные выше данные по характеристикам являются средними значениями, полученными в результате проведения 3 контрольно-
тренировочных циклов, и не являются номинальными по умолчанию.
Продукция постоянно совершенствуется, поэтому фирма-изготовитель оставляет за собой право вносить изменения без предварительного уведомления.